1、電動調節閥的結構與工作原理

如圖是電動調節閥的典型外形,它由兩個可拆分的執行機構和調節閥(調節機構)部分組成。上部是執行機構,接受調節器輸出的0~10mADC或4~20mADC信號,并將其轉換成相應的直線位移,推動下部的調節閥動作,直接調節流體的流量。各類電動調節閥的執行機構基本相同,但調節閥(調節機構)的結構因使用條件的不同類型很多,最常用的是直通單閥座和直通雙閥座兩種。
2、電動執行機構的基本結構
執行機構采用了德國進口的PSL電子式一體化的電動執行機構,該產品體積小、重量輕,功能強、操作方便,已廣泛應用于工業控制。
其直線行程電動執行器主要是由相互隔離的電氣部分和齒輪傳動部分組成,電機作為連接兩個隔離部分的中間部件。電機按控制要求輸出轉矩,通過多級正齒輪傳遞到梯形絲桿上,梯形絲桿通過螺紋變換轉矩為推力。因此梯形螺桿通過自鎖的輸出軸將直線行程傳遞到閥桿。執行機構輸出軸帶有一個防止傳動的止轉環,輸出軸的徑向鎖定裝置也可以做動位置指示器。輸出軸止動環上連有一個旗桿,旗桿隨輸出軸同步運行,通過與旗桿連接的齒條板將輸出軸位移轉換成電信號,提供給智能控制板作為比較信號和閥位反饋輸出。同時執行機構的行程也可由齒條板上的兩個主限位開關開限制,并由兩機械限位保護。
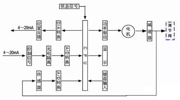
3、執行機構工作原理

電動執行機構是以電動機為驅動源、以直流電流為控制及反饋信號,當控制器的輸入端有一個信號輸入時,此信號與位置信號進行比較,當兩個信號的偏差值大于規定的死區時,控制器產生功率輸出,驅動伺服電動機轉動使減速器的輸出軸朝減小這一偏差的方向轉動,直到偏差小于死區為止。此時輸出軸就穩定在與輸入信號相對應的位置上。
4、控制器結構

控制器由主控電路板、傳感器、帶LED操作按鍵、分相電容、接線端子等組成。智能伺服放大器以專用單片微處理器為基礎,通過輸入回路把模擬信號、閥位電阻信號轉換成數字信號,微處理器根據采樣結果通過人工智能控制軟件后,顯示結果及輸出控制信號。
5、調節閥的基本結構


調節閥與工藝管道中被調介質直接接觸,閥芯在閥體內運動,改變閥芯與閥座之間的流通面積,即改變閥門的阻力系數就可以對工藝參數進行調節。
如上所示,給出直通單閥座和直通雙閥座的典型結構,它由上閥蓋(或高溫上閥蓋)、閥體、下閥蓋、閥芯與閥桿組成的閥芯部件、閥座、填料、壓板等組成。
直通單閥座的閥體內只有一個閥芯和一個閥座,其特點是結構簡單、泄漏量小(甚至可以完全切斷)和允許壓差小。因此,它適用于要求泄漏量小,工作壓差較小的干凈介質的場合。在應用中應特別注意其允許壓差,防止閥門關不死。直通雙座調節閥的閥體內有兩個閥芯和閥座。
它與同口徑的單座閥相比,流通能力約大20%~25%。因為流體對上、下兩閥芯上的作用力可以相互抵消,但上、下兩閥芯不易同時關閉,因此雙座閥具有允許壓差大、泄漏量較大的特點。故適用于閥兩端壓差較大,泄漏量要求不高的干凈介質場合,不適用于高粘度和含纖維的場合。